★ ★ ★  製造・販売中 ★ ★ ★ 
 ポケットサイズのSSBハンディトランシ-バ- <NTS220>
            
144MHz SSB/CW 1W  
 

               希望小売価格 \69,800円+税

☆ 温度補償型水晶発振器(TCXO)採用により安定な周波数
☆ 単三アルカリ乾電池4本で長時間使える低消費電力設計
 
---------------------- 仕様 -----------------------------
1.周波数範囲---144.00〜144.99MHz
2.電波型式-----SSB (USB)、CW (サイドトーンとセミブレークイン付き)
3.送信出力-----最大1W
4.発振方式-----PLL (0.05kHz/Stepと+FUNCキーで2.5KHz/Step およびRIT機能付き,周波数安定度±2.5ppm)
5.受信感度-----0.15μV以下(SINAD 12dB)
6.受信方式-----シングルスーパーヘテロダイン
7.電源電圧-----6V DC(単三アルカリ電池4個内蔵)
8.消費電流-----受信無信号時約80mA、送信時 約250〜700mA
9.アンテナ------50Ω (SMA)
10.外形寸法----78×27×140mm (突起部を除く)
11.本体重量----300g以下(電池内蔵時)
12.表示照明----音声出力時はバックライト点灯、スケルチ設定により音声出力断の時はバックライト消灯
13.付属品------単三乾電池(4本)、電源コード、マイクスピーカ用接続コード(HM-75A接続可)、CW用KEY接続コード
---------------------------------------------------------
取扱説明書 ・・・ NTS220-MANUAL.pdf   英文 NTS220_manual-e-ver03.pdf
---------------------------------------------------------
NTS220総合接続図・・・NTS220CIR.pdf
---------------------------------------------------------
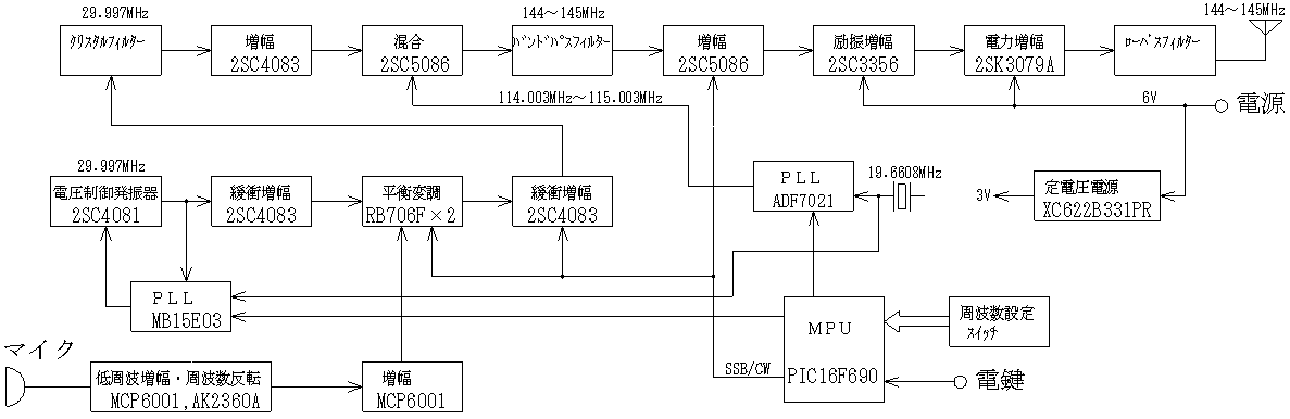
NTS220送信系統図・・・NTS220-TXBLOCK.pdf  NTS220-TXBLOCK.gif  NTS220-TXBLOCK-DXF.lzh
---------------------------------------------------------
NTS220MAIN_SUB2基板図・・・NTS220MAIN_SUB2-PCB.pdf
---------------------------------------------------------
SSBジェネレータ部基板図・・・SBG120-PCB.gif

マイコンプログラム最新版
NTS220 PROGAM MAIN & SUB2(SW)・・・NTS220-PROGRAM_MAIN_SW.lzh

★スイッチ基板(SUB2基板のIC201)プログラム書き替え方法
 MAIN基板と切り離し、D202を外してから書き込む
 (アンテナコネクタの右側ににある書込端子へライタを接続する。 1=Vpp,2=GND,3=PGC,4=PGD,5=Vdd)

★MAIN基板(IC6)プログラム書き替え方法
 PIC16F690(IC6)の右上にある書込端子へライタを接続して書き込む

☆プログラム変更例 (変更する時は、周波数範囲を逸脱しないよう慎重に行うこと)
(1)セミブレークインタイム (NTS220-IC201-01.ASM)
 CW送信において、KEY OFFから受信モードへ戻るまでの時間はスイッチ基板のマイコンで制御されます。
 196行目の数値が0FFHの場合は、約1秒後にCW送信から受信モードへ切り替わります。
   < MOVLW  0FFH  ;セミブレークインタイム>
 この数値を例えば080Hに変更するとKEY OFF後約0.5秒の時間で受信モードへ戻るようになります。

(2)初期レジスタ値 (NTS220MAIN-IC6-19M6608.ASM)
 「FUNCスイッチを押しながらPWRスイッチを押す」と、ソースリスト1599行目からの処理が実行されます。
   < EPROM00    ;工場出荷時の初期設定値をEEPROMへ書き込む>
 ここでは、NTS220が動作する各レジスタ値を初期化します。
 例えば、1605行目〜1620行目で送受信周波数144.25000MHzに該当する16進数の00DC1BA8H(10Hz/STEP)
 がEEPROMへ書き込まれて、その周波数で動作します。
 このEEPROMへ書き込む数値を送受信周波数144.15000MHzに該当する16進数の00DBF498H(10Hz/STEP)に
 書き替えれば、「FUNCスイッチを押しながらPWRスイッチを押す」と144.15000MHzに切り替わるようになります。
 この数値をよく使う周波数へ変更しておくと便利でしょう。
 この処理に引き続き、スピーカの音量やRIT値およびスケルチ設定値なども初期化されるから、各設定値を書き替え
 ると任意の動作を初期値として設定変更が可能です。
 
---------------------------------------------------------


外部スピーカーとマイクコネクタの接続例 (φ3.5ステレオ用イヤホンプラグ)


注)1.外部マイク使用時に送信出力が途切れる場合は、マイクエレメントへ並列に10kΩを接続して下さい。
注)2.外部マイクで変調音が異常になる時は、マイクエレメントへ並列に1000pFを接続して下さい。


スピーカーマイク SPM20A (別売 \4,800+税) (KENWOOD製の旧ハンドマイクに準ずる配線へ変換して接続)


ケンウッド製マイクのコネクタを改造された方がおられます。
https://twitter.com/toru_wat/status/1051977090935865344


注)
1.アンテナコネクタはSMA型です。
 コネクタ部へ強い圧力を加えないようにして下さい・・・直結するのはSMA-72(ウエダ)等のフレキシブル型を推奨します。
 ロッドアンテナのような硬いアンテナを直結する場合は、使用時に根元へ強い力が加わらないように御注意。

2.SSBジェネレータは初期のNTS200と同様の回路で、ハイフレフィルタを使った変調方式です。(CQ誌1992年11月号p274)


---------------- ケース内の基板写真 ----------------




---------------- 送信スペクトル ----------------




---------------- SSBジェネレータのフィルタ特性例 ----------------



☆ チューニング操作例の動画 (別のSSB送信機のマイクをラジオに近づけて、アンテナを付けずに送信した信号を近くで受信)
 

 現在、NTS220は技術基準適合証明を受けていないので保証認定の申請になります。

---------------- 品質保証について ----------------

1.期間はお買上げ後1年間です。日本国内で使用される場合のみ適用されます。

2.保証期間中でも次の場合は有料になります。

(1)使用上の誤りまたは不当な修理や改造による故障・損傷

(2)お買上げ後落とされた時などの損傷・故障

(3)火災・地震・風水害・その他天災地変や異常電圧などによる故障・損傷

(4)製品に添付の品質保証書を提示されない場合

    品質保証に購入日・販売店名・お客様名の名前の記入が無い場合